【導讀】本文為大家注意講解一下汽車電子領域中,汽車的相關集成電路調節器電路設計,有興趣的同學可以來具體的學習下這種調節器內部電路設計。
集成電路調節器適用于14V、350-d500W外搭鐵式硅整流發電機(如配.JF2132N、JF2132A、JF213E發電機用在東風E0109a汽車上)。

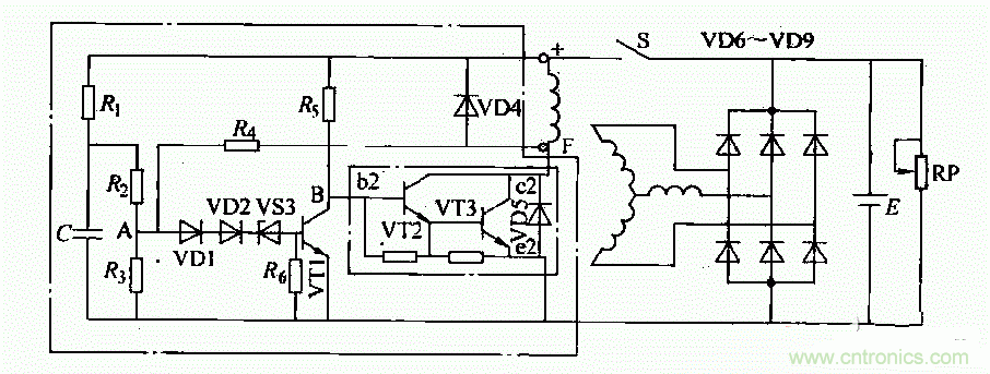
這種調節器內部電路如圖所示。調節電路工作原理如下:
1)接通點火開關S后,蓄電池電壓加在由電阻Ri、忌、R3組成的分壓器上。此時,A點電位低于穩壓管VDS的反向擊穿電壓。因此VS3不導通,晶體管VT1無基極電流而處于截止狀態。蓄電池通過R5向VT2提供基極電流,使VT2、VS3導通。電流從蓄電池“+”檄開始,依次經過點火開關S、磁場繞組、VS3(c、e極)、搭鐵、回到蓄電池“一”極,構成回路。發電機有磁場電流,開始發電并隨轉速升高,電壓也相應升高。
2)當發電機電壓超過規定值(14±0.2)V,A點電壓高于穩壓管VS3的反向擊穿電壓時,VS3導通從而使VT1導通。VT1導通時,其集電極電壓降低使VT2、VT3截止,切斷了發電機磁場電路,使發電機輸出電壓下降。
3)發電機電壓低于規定值時,VS3叉截止.VT1截止,從而VT2、VT3導通,勵磁電流又被接通,發電機電壓又重新升高。如此反復,使發電機電壓穩定在規定值范圍內。



